產品名稱:船用法蘭青銅直通截止閥
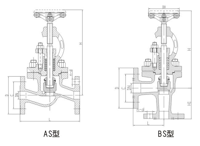
型式:直通:A型,AS型,直角:B型,BS型。
A型B型法蘭連接尺寸GB/T569 AS型BS型法蘭連接尺寸GB2501
公稱壓力 Nominal Pressure(MPa) 0.6-2.5,
公稱通徑 Nominal Diameter(am)DN20-DN200,
適用介質 Applicable Medium 海水、淡水、滑油、燃油、
結構長度GB/T11698、
上海承質閥門是生產船用法蘭青銅截止閥廠家,可提供各種截止閥圖片,規格型號,價格,尺寸,圖紙。
船用法蘭青銅截止閥安裝時主要事項
1、手輪、手柄操作的截止閥可安裝在管道的任何位置上。
2、手輪、手柄及偉動機構,不允許作起吊用。
3、介質的流向應與閥體所示箭頭方向一致。
截止閥主要標準
1、GB/T 12233-2006《通用閥門 鐵質截止閥與升降式止回閥》
2、GB/T 12235-2007《通用閥門 法蘭連接鋼制截止閥與升降止回閥》
3、JB/T53174-94《截止閥 產品質量分等》
4、JB/T53165-92《高壓平衡截止閥》
5、GB/T 587-2008《船用法蘭青銅截止閥》
6、GB/T 590-2008《船用法蘭鑄鐵截止閥》
7、GB/T 8464-2008《鐵制和銅制螺紋連接閥門》
8、GB8465.2-87《內螺紋連接閘閥、截止閥、球閥、止回閥 基本尺寸 鐵制截止閥》
船用法蘭青銅截止閥結構圖與尺寸表
上海承質船用閥門生產的船用法蘭青銅截止閥可按中國GB、機械部JB、化工標準HG、美標API、ANSI、德標DIN、日本JIS、JPI、英標BS生產,企業積極實施ISO9001:2000質量認證體系,并嚴格按照各技術標準和圖紙設計、生產、檢驗。以優異的品質,完善的服務和及時的交貨贏得了眾多造船、修船企業的一致信賴和好評。并可根據用戶需要提供CCS、LR、ABS、GL、DNV、BV、NK、RINA等世界知名船級社的產品檢驗證書。承質閥門擁有專業的生產設備和技術工程師,有能力按照各國標準以及各種行業標準生產制造優質船用閥門。


聲明:
本文中所有文字、數據、圖片均只適用于參考。需要查看更多的船用法蘭青銅截止閥性能參數、結構尺寸參數、價格等詳情,或要求高質量印刷樣本,請聯系我們。
· 電話:18717746989
· 郵箱:sales@shczvalve.com