產品名稱:美標青銅球形閥、
公稱通徑1/2"-20",
公稱壓力150LB-300LB,
材質:閥體青銅,閥桿:不銹鋼,閥盤:青銅
上海承質閥門制造有限公司是生產美標青銅截止閥廠家,可提供各種截止閥圖片,規格型號,價格,尺寸,圖紙。
美標青銅截止閥維護和保養
1、清洗閥門:對清洗一般介質,只要用水洗凈就可以。但對清洗有害健康的介質,首先要了解其性質,再選用相應的清洗辦法;
2、不銹鋼截止閥的拆卸:將外露表面生銹的零件先除銹,但在除銹前,要保護好閥座、閥芯、閥桿與推桿等精密零件的加工表面。拆裝閥座時應使用專用工具;
3、 閥座:密封面有較小的銹斑與磨損,可用機械加工的方法進行,如損壞嚴重必須換新。但不管修理或更換后的硬密封面,都必須進行研磨;
4、閥桿:表面損壞,只能換新;
5、推桿、導向與密封表面的損壞:對反作用執行機構必須換新,而對正作用執行機構,可用適當的修理后使用;
6、壓縮彈簧:如有裂紋等影響強度的缺陷,必須換新;
7、易損零件:填料、密封墊片與O型圈,每次檢修時,全部換新。閥芯、膜片必須檢查是否有預示將來可能發生的裂紋、老化與腐蝕痕跡,根據檢查結果,決定是否更換,但膜片使用期一般最多2-3年;
8、不銹鋼截止閥組裝要注意對中,螺栓要在對角線上擰緊,滑動部分要加潤滑油。組裝后應按產品出廠測試項目與方法調試,并在這期間,可準確地調整填料壓緊力、閥芯關閉位置。
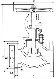
美標青銅截止閥結構圖與尺寸表
上海承質船用閥門生產的船用ANSI型美標青銅截止閥可按中國GB、機械部JB、化工標準HG、美標API、ANSI、德標DIN、日本JIS、JPI、英標BS生產,企業積極實施ISO9001:2000質量認證體系,并嚴格按照各技術標準和圖紙設計、生產、檢驗。以優異的品質,完善的服務和及時的交貨贏得了眾多造船、修船企業的一致信賴和好評。并可根據用戶需要提供CCS、LR、ABS、GL、DNV、BV、NK、RINA等世界知名船級社的產品檢驗證書。承質閥門擁有生產設備和技術工程師,有能力按照各國標準以及各種行業標準生產制造優質船用閥門。


聲明:
本文中所有文字、數據、圖片均只適用于參考。需要查看更多的美標青銅截止閥性能參數、結構尺寸參數、價格等詳情,或要求高質量印刷樣本,請聯系我們。
· 電話:18717746989
· 郵箱:sales@shczvalve.com